
Navštíveno 1375x

nevi nekdo, co vsechno dela ´engine speed and position sensor´?
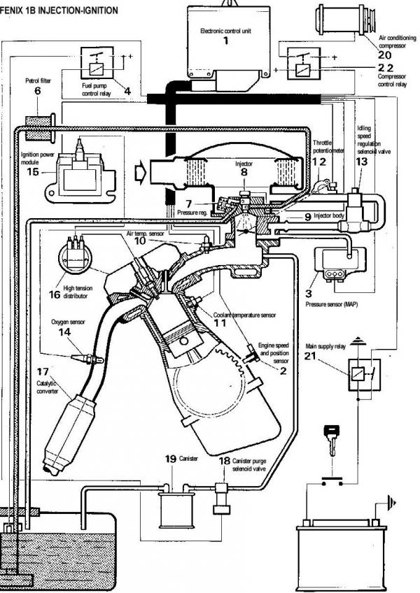
Mel by davat ECU info o otackach a poloze kliky. Akorat nechapu, jak podle znacek na setrvaku pozna, kterej valec ma palit a tak?

29.09.2006, 11:32 |
.mycTD | Upraveno: 2006-09-29 11:34:55
Je to Peugeot a tahle vec:


29.09.2006, 12:00 |
DaveF tipuju, ze tam budou zuby a nejaka anomalie (vetsi zub apod.) napr. na HU 1valce a pak staci pocitat zuby a mas polohu klikovky.
nojo, ale jak pozna tu sudou otacku, pri ktere ma palit?
podle toho jak to vypada tak je tam chybejici zub nebo vetsi zub treba v HU 1 valce, pali to v kazde otacce, protoze jaky valec pali urcuje rozdelocvac na vacce
semysak: nojo, to vypada verohodne.
Jeste jeden problem, proc to vubec zkoumam: Kdyz jsem to cidlo promertoval, tak ma odpojene davat pri toceni starterem >0,4V. Ja nameril 0,24V tzn. bych ho mel vymenit.
Takze by me zajimalo, jestli se na tom muze neco pokazit, pac motor bezi (teda blbe, ale bezi) a podle me je to nejaka civka, ktera kdyz odejde, tak uplne. Ne?

29.09.2006, 14:01 |
DaveF a pokud to nema rozdelovac, tak pali vzdy 2valce soucasne 1-4 a 2-3 napr. :-)

29.09.2006, 15:32 |
Kotva Tenhle senzor mam na Pegyne taky, ale neni vubec pripojenej a motor bezi dobre, tak nevim...
GTi ma Bosch, tohle je jednobod Solex.

29.09.2006, 18:35 |
Smart | Upraveno: 2006-09-29 18:37:51
myc TD - "je to nejaka civka, ktera kdyz odejde, tak uplne. Ne?"
Cívka se nemusí vždycky přerušit, může dojít k závitovému zkratu, takže nemá tu vlastnost jakou má mít a přitom stále převádí proud. Čím více závitů se zkratuje, tím více získává cívka charakter pouhého vodiče a o to menší napětí na ní naměříš.
Smart: nojo, ale odpor sedi. Kazdop motor bezi a otackomer ukazuje, takze to napeti musi RJ stacit.
Stejne jsou ty hodnoty nejak na pikacu, pac u RJ staci namerit >170mV a pritom je to je druhy konec stejneho kabelu.