Domů
E-Mail
autohificlub.cz
Dnes je 03.12.2025|
Svátek má Svatoslav
DISKUSNÍ FÓRUM
ČLÁNKY
E-SHOP
HLEDÁNÍ
UŽIVATELÉ
RADY A NÁVODY
FOTOGALERIE
KALENDÁŘ AKCÍ
ODKAZY
PRAVIDLA
O NÁS
autohifi,auto hi-fi,auto hifi,autohificlub,auto hi-fi club,club, klub,fórum,autorádio,autozesilovač,autorádio cd,autorádio mp3,autorádio dvd, tuning,srazy,tuningshow,klub,emma,dbdrag,tuning,autotuning,carstyling, tlumeni, Alpine,octavia,Brax,Denon,Clarion,Pioneer,Sony,panasonic,Helix, Dynamat,dego,Hertz,Audison,Fusion,McIntosh,Focal,Rockford Fosgate,Dynaudio,JBL,xenony,becker,jvc,kenwood,ground zero,dietz,morel doorboardy ,zapojeni,felicia,pioneer,peugeot,zastavba,audio,306,repro,golf,instalace,dls,4x100,FELICIE,morpheus,helix,audi(forum)
Forum
>
Ostatní
>
Nakres elektro
Zpět
Na konec
Navštíveno 2079x
17.03.2014, 08:41 |
martan01
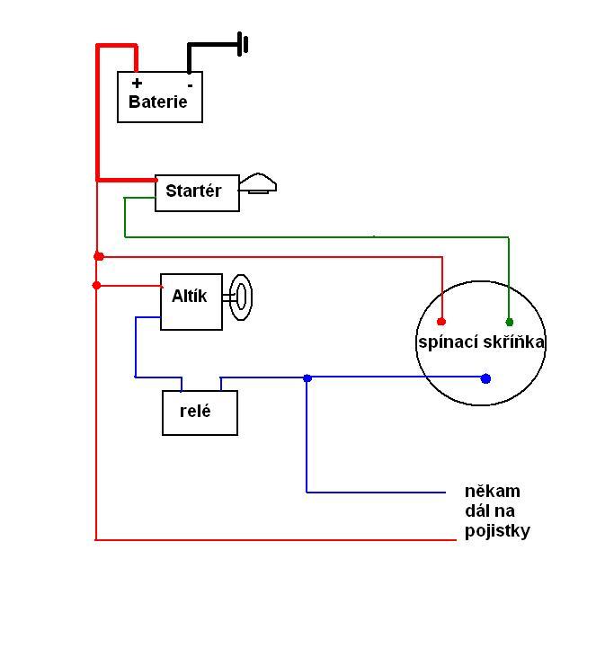
Kluci potrebuji necrtnout mali elektro nakres. Něco takového.
Ilustracni foto.
Najdu tady nekoho ochotného ?
Dekuji
Zpět
Nahoru
Tweet
Vložit nový příspěvek do fóra
Pro vložení příspěvku musíte být přihlášen/a.
Vyhledávání
Web
 
autohificlub.cz
Nejhledanější
autoradio
autorádia
Alpine
octavia
audio
helix
pioneer
repro
bmw
zapojeni
Partneři
Jak se stát partnerem?
Přihlášení uživatele
Přihlásit
Registrace
Odeslat heslo
Pamatovat přihlašovací údaje ?
Diskuzní fórum
|
Články
|
E-SHOP
|
Hledání
|
Uživatelé
|
Rady a návody
|
Fotogalerie
|
Kalendář akcí
|
Odkazy
|
Pravidla
|
O nás
Investiční apartmány Krkonoše
Click here to revoke the Cookie consent
system by
CzOne
| hosted by
POSKYTOVATEL.cz
copyright 2005 - 2025 ©
Stránka vygenerována za 0.3666 sekund.