
Navštíveno 1241x

Chlapi poradte, konecne mi dorazily kable k tehle HU ale jsem si nejako bezradnej se zapojenim, ocekaval jsem tech kabliku ponekud mene:D
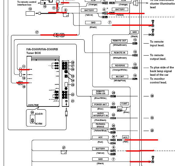
Co jsem zatim vyspekuloval tak LCD je s blackboxem propojena tady timhle (AiNet predpokladam)

Pak predpokladam ten DCDC konvertor bo co je ta mala krabicka je pripojena primo do LCD prilozenym kablikem.. ale na kabliku je jeste jedna mensi krabicka (pojistka?) z ktere vedou dalsi tri dratky (zlutej, oranz a cernej) - kam s nima? Na napajeni? A hlavne nevim co s tim nejvic zilovym kabelem - ten vede z blackboxu kam?:(

Sosnul jsem manual a snad to podle toho nejak dam dohromady, je to jak jsem rikal, ale nejak me mate - po cem jde zvuk z monitoru do blackboxu? To nahore asi nebude ainet ze? V manualu k tomuhle kabelu pisou display extension cable a ainet je neco uplne jineho, ale ten zda se vubec pouzivat nebudu (ani ho nemam). Mohl by mi to nekdo objasnit pls? Snad mi to vyjde dneska ze bych to zkusil zapojit..
A jeste jsem se chtel zeptat - je ten kabel co propojuje monitor s BB nachylny na ruseni? Nebo ho muzu tahnout prahem na pohodu.. dekuju moc za odovedi:o)
Mno tak jsem to zkousel zapojit a bohuzel IVcA nefacha:( zapojil jsem na zkousku sice jen tady to co je zvyrazneno cervene (+ a - monitor, +- a spinane + u BB) a spojil BB s monitorem ale melo by to stacit ne? Kazdopadne stava tam sla - vetracek na BB se tocil, ale neslo to zapnout, z monitoru se ozyvalo pouze pisteni:(( Melo by se rozsvitit podsviceni a normalne vse zapnout / vyjet panel ne?


30.07.2007, 21:15 |
Ivouš ta kabelaz ma ustrihane fastony...
cesky pls?:)) samo jsem to spojil pres cokolady jen na vyzkouseni... rikam stava tam jde, vetracek vetrackuje:)

30.07.2007, 21:18 |
Ivouš jinak pokud chces zkusit obraz musis ukostrit i zlutomodry, ale i bez nej by to melo jet a jit ovladat

30.07.2007, 21:22 |
Ivouš proste ta kabelaz na obr 11:49 ma ustrihane konektory, ty se pak zapoji na iso konektor, ktery tu nikde nevidim.

30.07.2007, 21:24 |
Ivouš

30.07.2007, 21:25 |
Ivouš

30.07.2007, 21:26 |
Ivouš

30.07.2007, 21:26 |
Martyn | Upraveno: 2007-07-30 21:27:12
Jj no to jo, pac je ta kabelaz z usa kde tusim nepouzivaj ISO.. Ale tak to nevadi ne, neni problem dodelat na ni iso koncovu.. Jde mi hlavne o to jestli to ma fachcit uz s timhle zapojenim, nebo jestli je tam potreba jeste neco.. Podle me by melo stacit tohle co jsem zapojil aby radio "ozilo" ne?:(
A spinany u monitoru mas zapojeny?
Nn nemam, tam jsem zadne nenasel - ten treti kabel co se zapojuje do monitoru s + a - je nejaky Illumination Lead - asi podle toho se zapina podsviceni podle toho jestli jsou zapnute svetla. Ale kdyz na to tak koukam nemyslel jsi tu "10"ku? "To remote control interface box"? To jsem nezapojoval. Kam s tim? Dik:)

31.07.2007, 11:14 |
Ivouš 10ka je ovladani z volantu..... pokud mas spravne zapojeny to cos namaloval, pak to musi jet.
nj taky si myslim:( tak to je spatne.. Vezmu to nejakym profikum at na to kouknou, nejake tipy v praglu kdo by tomu rozumel? Bylo mi doporuceno Caraudio69..
Podsviceni ma IVA automaticky. Jinak jak rika Ivous, pokud teda mas zapnutej remote, melo by to jet
Mmt jakej remote mas na mysli? Mam zapojene to co je zvyraznene na obrazku cervene.. Remote zadne napojene nemam - to je na spinani zesiku / procaku / changeru ne? Nebo se musi nejak pomoci remote spinat i ten monitor? To teda pak nevim kam to zapojit kdyz ten konektor "10" je na ovladani z volantu jak rika Ivous..
sem blbej, s tim remotem mas pravdu, sem to nejak popletl :-) kazdopadne by to jet takhle melo, jen jeste "34" prikostrit aby sel obraz porad. Jinak nevim v cem je chyba.

31.07.2007, 16:30 |
Ivouš jednoznacne CarAudio 69, Lada Nesmerak,ale ten je ted tyden na materske dovolene, tak budes muset vydrzet :-)

31.07.2007, 22:11 |
Ricci Ja by som polozil otazku inak, je vobec ta IVA funkcna???

01.08.2007, 09:37 |
clown Ricci .. to je ta z Aukra ... za par korun ..,
puvodni majitel tvrdi, ze je funkcni
Tak jsem byl za LadaNem a bohuzel potvrdil spatne zpravy.. . Ivca nepremava.. uvidime co na to rekne prodejce od nehoz bych mel mit zaruku.. chtelo by to cely novy touch displej + par drobnych oprav jeste..:((

02.08.2007, 15:16 |
Ricci takze som mal pravdu...

03.08.2007, 12:17 |
LadaN Ta IVA nejen nechodí, ale ten prodávající ji prodal bez šroubů a rozebranou s nezapojenejma páskovejma kabelama uvnitř přístroje.
Martyn něco možná mám, ale neuložil jsem si na tebe telefon. Dej mi vědět.
LadaN